
PRODUCT CLAS����� �������Ƴ������������ �������Ƴ����������� �������Ƴ������������ �������Ƴ�������SIFICATION
交流(AC)电流保护(数码型����� �������Ƴ������������ �������Ƴ������������ �������Ƴ������������ �������Ƴ�������)
直流(DC)电压保护继电����� �������Ƴ����������� �������Ƴ������������ �������Ƴ������������ �������Ƴ�������器
技术文章/ article
更新时间:2021-08-3����� �������Ƴ������������ �������Ƴ������������ �������Ƴ����������� �������Ƴ�������1  ����� �������Ƴ������������ �������Ƴ����������� �������Ƴ������������ �������Ƴ�������;
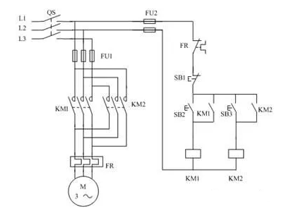
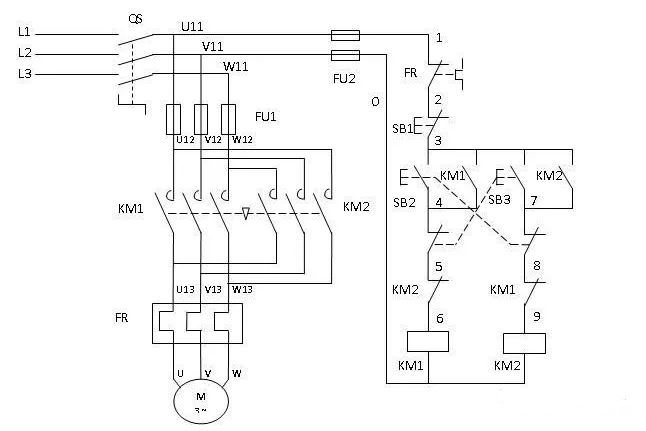
浏览次数:1366电机要实现正反转控制,将其电源的相序中任����� �������Ƴ������������ �������Ƴ������������ �������Ƴ������������ �������Ƴ�������意两相对调即可(我们称为换����� �������Ƴ������������ �������Ƴ������������ �������Ƴ������������ �������Ƴ�������相),通常是V相不变,将U相与����� �������Ƴ������������ �������Ƴ������������ �������Ƴ������������ �������Ƴ�������W相对调,为了保证两个接触器动作时����� �������Ƴ����������� �������Ƴ������������ �������Ƴ������������ �������Ƴ�������能够可靠调换电动机的相序,接线时应使接触器的����� �������Ƴ������������ �������Ƴ������������ �������Ƴ����������� �������Ƴ�������上口接线保持一致,在接触器的下口调相。由于将两相����� �������Ƴ������������ �������Ƴ������������ �������Ƴ������������ �������Ƴ�������相序对调,故须确保二个KM线����� �������Ƴ����������� �������Ƴ������������ �������Ƴ������������ �������Ƴ�������圈不能同时得电,否则会发生严重����� �������Ƴ������������ �������Ƴ����������� �������Ƴ������������ �������Ƴ�������的相间短路故障,因此必须采取联锁。

所以想要三相电机正反转,核心就是����� �������Ƴ����������� �������Ƴ������������ �������Ƴ������������ �������Ƴ�������换相、自锁、互锁。
想要换相以及控制三相电机,那就离不开交流接触器,����� �������Ƴ������������ �������Ƴ������������ �������Ƴ������������ �������Ƴ������准备两个交流接触器,三相L1,L2,L����� �������Ƴ������������ �������Ƴ������������ �������Ƴ������������ �������Ƴ�������3分别进入两个交流接触器上端,然后在反转交流����� �������Ƴ����������� �������Ƴ����������� �������Ƴ����������� �������Ƴ�������接触器下端出现的时候,更换����� �������Ƴ������������ �������Ƴ������������ �������Ƴ������������ �������Ƴ�������其中两相的相序,一般是L����� �������Ƴ������������ �������Ƴ������������ �������Ƴ����������� �������Ƴ�������2相序不动,L1与L3互调,然后与����� �������Ƴ������������ �������Ƴ������������ �������Ƴ������������ �������Ƴ�������正转交流接触器出线端一同接入电动机。
主电路中除了交流接触器以外,还需要增加热继电器����� �������Ƴ������������ �������Ƴ������������ �������Ƴ������������ �������Ƴ�������,热继电器在电路中可以起到过载保护,在选����� �������Ƴ������������ �������Ƴ������������ �������Ƴ������������ �������Ƴ�������择热继电器的时候要注意选型,选择好合适的电流����� �������Ƴ������������ �������Ƴ������������ �������Ƴ������������ �������Ƴ�������值。
主电路连接完成,我们就要开始连接控制电����� �������Ƴ������������ �������Ƴ����������� �������Ƴ������������ �������Ƴ�������路,控制电路中第一个连接要点����� �������Ƴ������������ �������Ƴ������������ �������Ƴ������������ �������Ƴ�������就是自锁,自锁是保证电动机能够稳定、持续����� �������Ƴ������������ �������Ƴ������������ �������Ƴ������������ �������Ƴ�������运行的方法,其中在PLC编程中也是需要编����� �������Ƴ������������ �������Ƴ����������� �������Ƴ������������ �������Ƴ�������写起保停,方法很简单。

控制回路要选择好交流接触器的电压,如果是380V����� �������Ƴ������������ �������Ƴ������������ �������Ƴ������������ �������Ƴ�������可以直接从三根相线中抽出两根控制,如果是220����� �������Ƴ������������ �������Ƴ������������ �������Ƴ������������ �������Ƴ�������V电压的交流接触器,那就需要另外一根零����� �������Ƴ������������ �������Ƴ����������� �������Ƴ������������ �������Ƴ�������线,因为是正反转电路,所以需要使用两个交流����� �������Ƴ������������ �������Ƴ������������ �������Ƴ������������ �������Ƴ�������接触器,一根相线进入热继电器的常闭触����� �������Ƴ������������ �������Ƴ������������ �������Ƴ������������ �������Ƴ�������点以后,然后再连接停止按钮,����� �������Ƴ������������ �������Ƴ������������ �������Ƴ������������ �������Ƴ�������分别进入两个启动按钮,两个启动按钮上并联����� �������Ƴ������������ �������Ƴ������������ �������Ƴ������������ �������Ƴ�������各个交流接触器的常开触点,然后回到交流接触器����� �������Ƴ������������ �������Ƴ������������ �������Ƴ����������� �������Ƴ�������线圈,回到另外一根相线(零����� �������Ƴ������������ �������Ƴ������������ �������Ƴ������������ �������Ƴ�������线),这就是自锁电路。
在互锁的知识点中,我们分为电气互锁、机械互锁、按钮互锁,因为电动机的正反转控制操作中,如果错����� �������Ƴ������������ �������Ƴ������������ �������Ƴ������������ �������Ƴ�������误地使正转用交流接触器和反转用����� �������Ƴ������������ �������Ƴ������������ �������Ƴ����������� �������Ƴ�������交流接触器同时动作,形成一个闭合电����� �������Ƴ������������ �������Ƴ������������ �������Ƴ������������ �������Ƴ�������路后三相电源的L1相和L3相的线间电压,通过����� �������Ƴ������������ �������Ƴ������������ �������Ƴ������������ �������Ƴ�������反转交流接触器的主触头,形成了*短路的状态,所����� �������Ƴ����������� �������Ƴ������������ �������Ƴ������������ �������Ƴ�������以会有大的短路电流流过,烧����� �������Ƴ������������ �������Ƴ������������ �������Ƴ������������ �������Ƴ�������坏电路。所以,为了防止两相电源短路事故,接触����� �������Ƴ������������ �������Ƴ������������ �������Ƴ����������� �������Ƴ�������器KM1和KM2的主触头决不允许同时闭合。
有了这个要求,我们就要采取互锁(联锁)的方法进����� �������Ƴ������������ �������Ƴ������������ �������Ƴ������������ �������Ƴ�������行限制,首先介绍电气互锁,电气互锁是把����� �������Ƴ������������ �������Ƴ������������ �������Ƴ������������ �������Ƴ�������反转电路的交流接触器常闭触点接入正转电路����� �������Ƴ������������ �������Ƴ������������ �������Ƴ������������ �������Ƴ�������中,把正转电路的交流接触器常闭触点接����� �������Ƴ������������ �������Ƴ����������� �������Ƴ������������ �������Ƴ�������入反转电路中,这样在任何情况下����� �������Ƴ������������ �������Ƴ������������ �������Ƴ������������ �������Ƴ�������,电路中只能有一个交流接触器得����� �������Ƴ������������ �������Ƴ������������ �������Ƴ������������ �������Ƴ�������电,机械互锁是通过机械部件实现互锁,可以通过机械杠杆����� �������Ƴ������������ �������Ƴ����������� �������Ƴ������������ �������Ƴ�������,使得一个开关合上时,另一个开关被机械����� �������Ƴ������������ �������Ƴ������������ �������Ƴ������������ �������Ƴ�������卡住无法合上,限制两个交流接触器����� �������Ƴ����������� �������Ƴ������������ �������Ƴ������������ �������Ƴ�������同时得电。

在三相电机互锁中还有一种互锁方法就是按����� �������Ƴ������������ �������Ƴ������������ �������Ƴ������������ �������Ƴ�������钮互锁,按钮互锁的目的有两个,第一个����� �������Ƴ����������� �������Ƴ������������ �������Ƴ������������ �������Ƴ������,防止两个交流接触器同时得电����� �������Ƴ������������ �������Ƴ����������� �������Ƴ����������� �������Ƴ�������,第二个,可以不用停止直接切换正反转。
防止两个交流接触器同时得电:在正转控制电路中串联反转启动按钮联合的停止按����� �������Ƴ������������ �������Ƴ������������ �������Ƴ����������� �������Ƴ�������钮,在反转控制电路中串联正转启动按钮联合的停止����� �������Ƴ������������ �������Ƴ����������� �������Ƴ������������ �������Ƴ�������按钮,这样我们在按下正转启动按钮的同时,切断反����� �������Ƴ������������ �������Ƴ������������ �������Ƴ������������ �������Ƴ�������转控制电路,反转交流交流接触器不可能得电,相反按����� �������Ƴ������������ �������Ƴ������������ �������Ƴ������������ �������Ƴ������下反转启动按钮,正转交流接触����� �������Ƴ������������ �������Ƴ������������ �������Ƴ������������ �������Ƴ�������器也不可能得电。
直接切换正反转:因为我们加入了按钮互锁,所以在按下正转、反转����� �������Ƴ������������ �������Ƴ������������ �������Ƴ������������ �������Ƴ�������启动按钮的时候,电路会切断相反状态下����� �������Ƴ������������ �������Ƴ������������ �������Ƴ����������� �������Ƴ�������的控制回路,也就可以不用按下����� �������Ƴ����������� �������Ƴ����������� �������Ƴ������������ �������Ƴ�������停止按钮直接切换正反转状态,如果不加入按����� �������Ƴ������������ �������Ƴ����������� �������Ƴ������������ �������Ƴ������钮互锁,就需要按下停止按钮����� �������Ƴ����������� �������Ƴ������������ �������Ƴ������������ �������Ƴ�������以后,再启动。

按钮互锁有好处也有坏处,我们需要根据工作需����� �������Ƴ������������ �������Ƴ������������ �������Ƴ����������� �������Ƴ�������求来连接按钮互锁,尤其是电机功率过大����� �������Ƴ������������ �������Ƴ������������ �������Ƴ����������� �������Ƴ�������、不适合直接切换旋转状态、有工人现场操作的����� �������Ƴ������������ �������Ƴ������������ �������Ƴ������������ �������Ƴ�������情况下,我们还是需要先按下停止按钮,再切换状态最����� �������Ƴ������������ �������Ƴ������������ �������Ƴ������������ �������Ƴ�������为安全。
Copyright &cop����� �������Ƴ������������ �������Ƴ������������ �������Ƴ������������ �������Ƴ������y; 2024上海韩施电气自动化设����� �������Ƴ������������ �������Ƴ������������ �������Ƴ����������� �������Ƴ�������备有限公司 All Rights����� �������Ƴ������������ �������Ƴ������������ �������Ƴ������������ �������Ƴ������� Reserved&nbs����� �������Ƴ������������ �������Ƴ������������ �������Ƴ������������ �������Ƴ�������p; &nb����� �������Ƴ������������ �������Ƴ������������ �������Ƴ������������ �������Ƴ�������sp;
技术支持:化工仪器网 &nb����� �������Ƴ������������ �������Ƴ����������� �������Ƴ������������ �������Ƴ������sp; 管理登录 &����� �������Ƴ������������ �������Ƴ������������ �������Ƴ������������ �������Ƴ�������nbsp;